Máy biến áp dầu 3 pha THIBIDI 2500KVA 22/0.4KV là một sản phẩm chất lượng cao, được thiết kế để chuyển đổi điện áp từ 22kV xuống 0.4kV với công suất 2500 KVA. Loại máy biến áp này được ứng dụng rộng rãi trong các công trình công nghiệp và khu vực có nhu cầu sử dụng điện lớn, sản phẩm này cung cấp điện năng ổn định, tiết kiệm và an toàn.
Thông số kỹ thuật
- Công suất: 2500kVA
- Điện áp: 22/0.4kV
- Tổn hao không tải Po ≤ 1850W
- Dòng điện không tải Io% ≤ 2%
- Tổn hao ngắn mạch ở 75°C Pk ≤ 21000W
- Điện áp ngắn mạch Uk% ≥ 6%
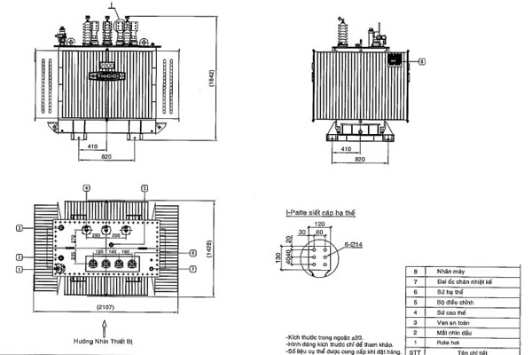
- Kích thước (Dài x Cao x Rộng): 2250 x 2140 x 1510mm
- Trọng lượng: Dầu: 1480kg, Tổng: 6790kg
Bảng giá
Dưới đây là bảng giá tham khảo Máy biến áp dầu 3 pha THIBIDI 2500KVA 22/0.4KV . Đơn vị tính: đồng/giá
| STT | Loại máy | Cấp điện áp | ||
| 22/0,4kV | ||||
| 1 | Máy biến áp dầu 3 pha THIBIDI 2500KVA 22/0.4KV -TCKT: 20/QĐ-HĐTV/TCKT: 96/QĐ – HĐTV | Đang cập nhật | ||
Lưu ý: Bảng giá phía trên chỉ mang tính chất tham khảo và có thể thay đổi tùy vào thời gian hay giá trị của đơn hàng. Để biết giá chính xác nhất, quý khách vui lòng liên hệ với chúng tôi qua Hotline: 0909 249 001
>> Xem thêm: Bảng giá máy biến áp THIBIDI mới nhất



